魔勋斯(上海)机械有限公司
电话:+86 175 1166 3238
电话:+86 150 2661 9531
邮箱:yuandi@moxuns.com
办公地址:中国上海市嘉定区嘉定工业区叶城路925号B区4栋J室
生产地址:天津市津南区八里台泰达 (津南) 微电子工业区科达五路5-1号

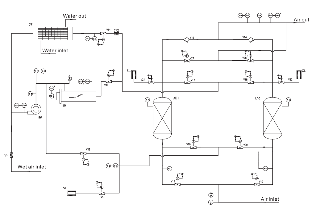
无吹扫风机干燥剂空气干燥机是一种节能压缩空气处理产品,由以下几个部分组成。
组件:2个吸附塔,1个电加热器,1个鼓风机,1个后冷器,1组开关阀,1组控制阀系统。当压缩空气流过吸附塔的固定床层时,水会被干燥剂吸附,经过干燥剂饱和后,用热空气再生干燥剂,恢复其吸附能力。用鼓风机将其吸出环境空气冷却干燥剂,整个系统无压缩空气损失。
